Траверса ТН-18
Заказать через WhatsApp
Отправьте заявку
Описание
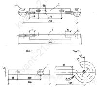
Траверсы ТН-18 производятся в соответствии с типовым проектом 21.0045 (21.0045-17).
Траверса ТН-18 предназначена для одинарного крепления прокладываемых проводов при установке опор линий воздушных низковольтных ЛЭП номинальным напряжением 0,4 кВ. Для крепления траверсы к опоре используются хомуты. Для различных видов опор разработаны разные хомуты. Например, хомут Х-10 применяется для крепления траверсы к опоре СВ95, а хомут Х-42 - для крепления к опоре СВ105. Заказ хомутов необходимого типа осуществляется отдельно от заказа траверсы.
Спецификация траверсы ТН-18
| Позиция | Наименование детали | Количество | Масса, кг |
|---|---|---|---|
| 1 | Уголок 50х50х5 ГОСТ8509-86 L=1620 | 1 | 2.60 |
| 2 | Круг 20 ГОСТ 2590-88, L=233 | 2 |
Размеры траверсы ТН-18:

Варианты обозначения: траверса ТН-18, TH18, TH-18
****Характеристики
Вес
2,40 кг